Примечание. Вязкость моторного масла может влиять на частоту проворачивания стартером коленчатого вала двигателя.
Если электродвигатель или цепь стартера повреждены, используйте схему диагностики и соответствующие тесты, приведенные в настоящей главе, для установления неисправности.
Электродвигатель стартера потребляет ток силой от 90 до 110 А при нормальной нагрузке и 20 А без нагрузки. Он обеспечивает частоту проворачивания коленчатого вала двигателя от 180 до 250 мин⁻¹. Сопротивление обмотки тягового реле стартера составляет от 3 до 5 Ом.
Максимальное общее падение напряжения составляет 0,5 В.
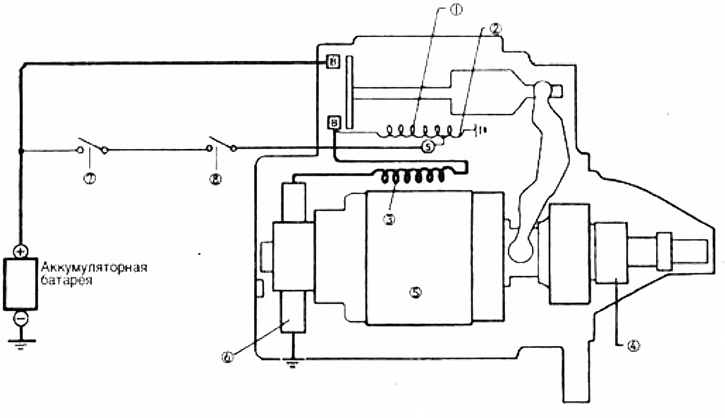
Электродвигатель стартера имеет цепи слабого и большого тока.
Цепь слабого тока (цепь управления) состоит из выключателя зажигания, тягового реле, переключателя "Парковка/Нейтральное положение" (автомобили с автоматической коробкой передач), и соответствующей электропроводки. Цепь слабого тока управляется выключателем зажигания.
Цепь большого тока соединяет положительный вывод аккумуляторной батареи с электродвигателем стартера. Из-за необходимости создания высокой силы тока для работы электродвигателя используются провода большого сечения. При повороте выключателя зажигания в положение "START" (контакты выключателя "Парковка-Нейтральное положение" PNP замкнуты) ток от аккумуляторной батареи подводится к разъему "S" тягового реле. (Выключатель PNP смонтирован на корпусе автоматической коробки передач).
Через разъем "S" тягового реле ток подается на обе обмотки (втягивающую и удерживающую) реле. Обмотки создают электромагнитное поле, которое перемещает якорь, реле с контактным диском до замыкания им между собой контактов "В", связанным с аккумуляторной батареей и "М", соединенным с обмотками электродвигателя и тягового реле. При этом замыкается цепь высокой силы тока и подводится напряжение аккумуляторной батареи к обмотке возбуждения и щеткам электродвигателя стартера, приводя последний во вращение.
При своем перемещении якорь одновременно через рычаг перемещает привод стартера и вводит шестерню в зацеплении с зубчатым венцом маховика. Контакт между разьемами "В" и "М" тягового реле приводит к тому, что шестерня привода стартера передает вращение через зубчатый венец маховику двигателя вращение якоря электродвигателя стартера. Удерживающая обмотка, питаемая от разъема "S" реле, обеспечивает дополнительное электромагнитное усилие удерживающее контактный диск в замкнутом положении, когда во время работы электродвигателя стартера напряжение в цепи падает.
Устройство стартера
1 - втягивающая обмотка;
2 - удерживающая обмотка;
3 - обмотка возбуждения;
4 - приводная шестерня;
5 - якорь;
6 - щетка;
7 - выключатель зажигания;
8 - переключатель "Парковка-Нейтральное положение" (предохранительный выключатель) — в автомобилях с автоматической коробкой передач.

