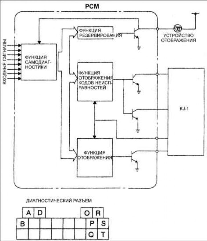
Расположение контактов диагностического разъема
А – контакт топливного насоса; В – контакт В (IG 1); D – контакт вентилятора; О – контакт частоты вращения коленчатого вала двигателя (IGе); Р – контакт дисплея кодов неисправностей; Q – контакт тестирования двигателя; R – контакт "массы"; S – контакт "массы"; Т – контакт контроля двигателя.
При возникновении неисправностей в основных входных и выходных устройствах с помощью специального прибора для технического обслуживания автомобиля KJ–1 выясните причину. Блок управления двигателем (РСМ) регистрирует неисправности отдельных входных и выходных устройств и отображает их в виде кодовых номеров неисправности.
Считывание кодов неисправностей

1. Соедините KJ–1 c диагностическим разъемом.
2. Включите зажигание.
3. Выберите режим "1. TROUBLE CODE TEST"
4. Выясните причину неисправности по коду неисправности DTC, нажав клавишу MANT. Устраните неисправность.
Внимание! После устранения неисправностей удалите коды неисправностей из памяти блока управления.
